
電纜在線監測紅外測溫為非接觸式測溫,易受環境及周圍的電磁場干擾,另外開關柜內的空間非常狹小,無法安裝紅外測溫探頭,并且其測溫精度容易受環境影響,如光線強度、霧氣都會對其測[工業電器網-cnelc]量精度造成一定的影響,所以其使用范圍受到極大制約。而無線測溫系統采用直接接觸式測溫結合無線數據采集相結合的技術,有效解決了高壓環境下測溫點數據采集和采集設備與一次高壓設備的絕緣問題。安裝使用不再受開關柜體結構、安裝位置、使用環境的限制,安裝實施非常簡便。
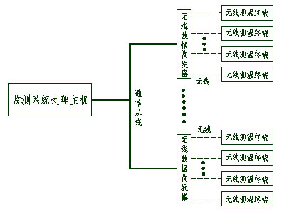
高壓開關柜射頻無線測溫系統結構通過連續監測高壓開關柜內觸點或電纜在線監測電纜接頭的運行溫度,可確定觸點和接頭處的過熱程度,當發生超溫時,系統能夠發出報警指示。實現這一功能,采用XJ-WTS2000無線測溫系統可提供解決方案。








